Повномасштабна агресія РФ проти України

Курган 2 курганної групи (№ 2293) розташований на відстані 3,0 км на південний захід від західної околиці села Любимівка, Малинівська СТГ, Пологівський район, Запорізька область.

Загальна інформація

Розташування

Малинівська СТГ, Пологівський район, Запорізька область.

Дата подій 2022-2024

Вид культурної спадщини

Археологічні

Тип об'єкта

Споруди

Тип порушення

Пошкодження Знищення

Зона досліджень

Запорізька область

Карта

Історія об’єкта та опис порушення

Територія біля Великого Лугу має величезну кількість курганних могильників (Табл. 1). Терміни “курган” або “могила” означають округлий або довгий земляний насип, зведений над одним чи кількома похованнями. Перші кургани почали з’являтися в степовій зоні Північного Причорномор’я в IV тис. до н. е. та проіснували до перш. пол. ІІ тис. н. е. Тривале використання таких насипів як могильників зумовило появу курганних груп. Кургани містять нашарування декількох історичних епох. Поховання, здійснені на різній глибині, розділяють на основні та впускні. Кожного разу курган досипали, на його верхівці встановлювали кам’яні стели, дерев’яні стовпи, неодноразово курган використовували під час тризни – обряду, пов’язаного із вшануванням душ похованих предків.


Археологічні дослідження на території Запорізької області проводили в 70-80 – х рр. під час розквіту розкопок, пов’язаних із зростанням будівництва меліоративних споруд. У той же час починається інвентаризація пам’яток культурної спадщини.


Курган 2 курганної групи (охор. № 2293) вперше обстежив у 1984 р. співробітник Запорізького обласного краєзнавчого музею Редьков А. В. У 2009 році курган повторно обстежував старший науковий співробітник НЗ «Хортиця» Тубольцев О. В. (Табл. 2; 3)


У 1985 році виконком Запорізької обласної ради народних депутатів прийняв рішення про включення кургану до складу курганної групи під охоронним № 2293 у списку пам’яток археології місцевого значення та затвердив його охоронну зону (№ 434 від 26.11.1985 р.). 


Курган відповідає критеріям автентичності, а також пов’язаний з історичними подіями, віруваннями та розвитком культури на цій території.


Згідно з обліковою документацією пам’ятки, курган 2 являє собою насип круглої в плані та сегментовидної в перетині форми, сильно деформований тривалим сільськогосподарським використанням. Розташований в східній частині ланцюжка курганів між курганами 1 та 3 (на відстані 20 м на захід від кургану 2 та 10 м на схід від кургану 3) (Табл. 2; 3). Параметри насипу: 


висота – 0,5 м; діаметр – 30 м.


На космічних знімках від 07.08.2020 з серверу Google Планета Земля Pro  (https://google-earth-pro. ) добре видно, що курган не має суттєвих пошкоджень (Табл. 4).


Згідно з мапою хронології війни, під час наступу на Півдні, на початку березня 2022 року, північна частина Пологівського району Запорізької області була окупована російськими військами (Мапа Deep State https://deepstatemap.live ). 


Відповідно до мапи історії війни, наступ на м. Пологи проводили підрозділи «Ахмат», які окупували м. Мелітополь та м. Василівка (https://deepstatemap.live ).


Протягом 2022 - 2023 років розташовані тут підрозділи: 143-й мотострілковий полк (в/ч 21634) зі складу 127-ї МСД; 14-та окрема бригада спеціального призначення (ГРУ, в/ч 74854); 5-та загальновійськова армія; шойгісти "шторм-z"; 336-та окрема бригада морської піхоти.


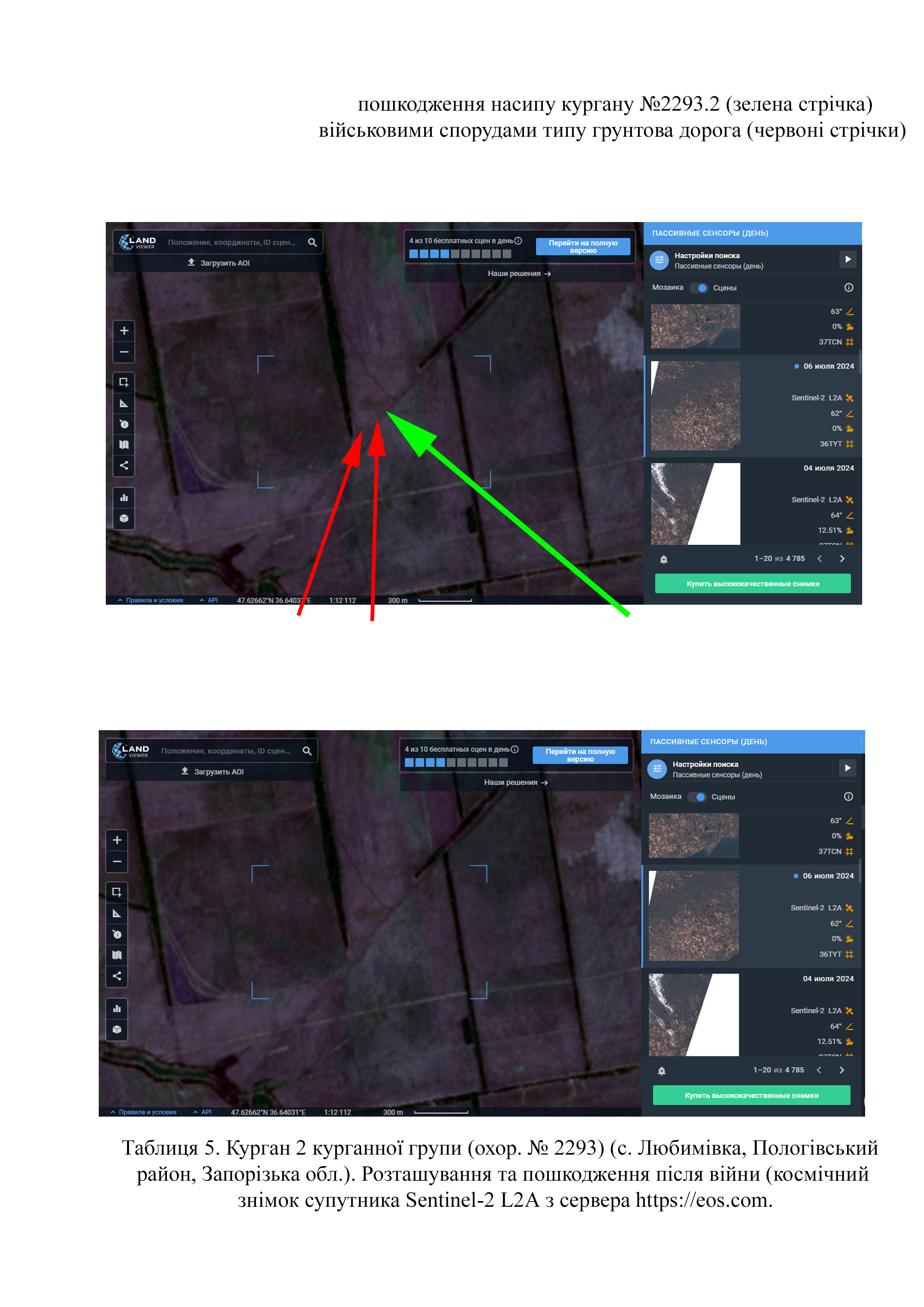
Завдяки знімкам високої якості, можна встановити, що на кургані № 2293.2 зруйновано частину поли через розташування  тут ґрунтової дороги (Табл. 5) (космічний знімок супутника Sentinel-2 L2A з сервера https://eos.com на 06.07.2024 р.).

Галерея

Додаткові файли

Відповідальні особи

  • - Окупаційна адміністрація Пологівського району та військові окупанти РФ санкціонували організацію спорудження оборонних споруд.

Галерея відео

інформація уточнюється

Джерела

Посилання